1996 Chevy Lumina Temperature Sensor Wiring

Also noticed that fan xxxxx is not turning on when ac is on unless i ground the ground wire to new ground.
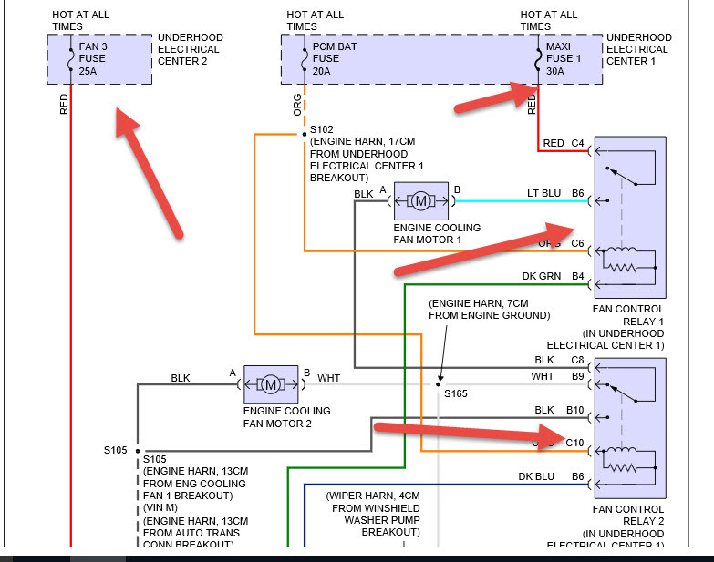
1996 chevy lumina temperature sensor wiring. With coolant temp sensor unplugged both fans run normally. Hello my questions involves a electrical questioncoolant temp sensor on a 1996 chevy lumina 31. You can do a by. 96 lumina 31 cooling fan issue.
Check out free battery charging and engine diagnostic testing while you are in store. Designed utilizing the latest technology this product by acdelco features premium quality and will perform better than advertised. Changed coolant temp sensor now as soon as key is turned it goes to hot. Erratic temperature gauge and warning light problem description the engine temperature sensor wire for the engine temperature gauge or warning light may touch the rear exhaust manifold causing a short to ground causing erratic operation of the temperature gauge or warning light.
Order chevrolet lumina coolant temperature sensor online today. View sensor location pictures for the gm 3400 and 3100 v6 engine used in chevrolet buick pontiac and oldsmobile cars and trucks. Free same day store pickup. 1996 chevrolet lumina estimates.
My car is a 1996 chevy lumina. Special t in allentown pa on. My security light on my car wont start what to do 1996 chevrolet lumina my car is a 1996 chevy lumina. If your car trucks shuts off when warm hot overheating and starts right up after it cools down 30 60 minutes bad ect electronic coolant temperature sensor sending unit.
How to control a coolant temperature sensor without removal. This video does not constitute or replace a real specialized technical manual and was only made for convenience. This top grade product is expertly made in compliance with stringent industry standards to offer a fusion of a well balanced design and high level of craftsmanship. 96 lumina 31 cooling fan issue.
Neither the main or aux cooling fans will come on. Chevy lumina 1996 gm original equipment engine coolant temperature sensor by acdelco.